氣動軟密封蝶閥(調節閥/開關型),可采用智能控制與定位、與西門子公司生產的電氣閥門定位器或國產電氣閥門定位器配套,輸入4~20mA DC信號及0.5~0.7Mpa氣源即可控制運轉,實現對壓力、流量、溫度、液位等參數的調節。它是以壓縮空氣為動力,閥桿帶動閥芯在閥體內轉動90°,可以實現全開——全閉的動作。該產品按其密封性能分為金屬密封與軟密封。
特點
氣動軟密封蝶閥(調節閥/開關型)具有結構緊湊,體積精小,運行可靠,密封性好,維修容易,安裝方便,適應性強等優點。可廣泛應用于石油、化工、輕工、制藥、造紙等工業自動控制系統中作遠距離集中控制或就地控制。
工作原理和結構
氣動調節蝶閥由氣動活塞式執行機構與蝶閥組合構成。(如圖GT系列氣動執行機構相同規格有雙作用式、單作用式(彈簧復位);)
標準旋轉軸角度可調節-5~+50范圍;所有滑動部件采用塑料軸承襯套、導向,保持最小摩擦力,并有效地抵抗磨損;外殼表面陽
極化電鍍,防腐蝕保護;旋轉軸鍍硬質鎳磷合金;螺絲、 螺母為不銹鋼;單作用式彈簧預裝在彈簧座內,很容易裝配或增補彈簧
數量;連接、安裝接口標準化模塊設計,方便配裝球閥、蝶閥、信號盒及控制附件;可選擇旋轉方向順時針旋轉或逆時針旋轉;
兩端調節螺絲可調節小于標定角度調整。特殊的腐蝕環境可采用不銹鋼外殼。
蝶閥是在圓柱形的閥體通道內,安有一個圓盤狀蝶形閥板,它繞著軸線作0~ 90°旋轉。蝶板處在0°時,閥門全閉,旋轉到90度時,則閥門全開。蝶閥結構簡單、體積小、重量輕,操作靈活、安裝方便、流通能力大等優點,旋轉90°即可快速啟閉。蝶閥具有較好的流量控制特性,蝶閥處于完全開啟位置時,只有蝶形閥板厚度是介質流經閥體時的唯一阻力,所產生的壓力降較小。蝶閥與管道連接有對夾式、法蘭式和對焊連接等幾種。對夾式蝶閥是用雙頭螺栓將閥門夾接在兩管道法蘭之間。法蘭式 蝶閥是閥門上帶有法蘭,用螺栓將閥門兩端法蘭與管道上的法蘭連接起來。還有一種就是蝶閥體與管道直接焊接,用于高壓管道。蝶閥采用三偏心的密封結構,使閥門在開啟、關閉過程中既可減少閥座與蝶板密封面之間的磨損,使閥門開啟阻力小,并具有越關越緊的功能。蝶閥的密封結構是蝶閥的關鍵部分,直接關系到蝶閥的整體性能,決定它的壽命與效果。蝶閥有彈密封和金屬硬密封兩種基本密封形式。彈性金屬硬密封的密封力依靠彈性環產生微量變形與閥座吻合嚴密,而開啟時變形消失,并迅速脫離密封面,能在較高溫度和較高壓力下使用。不同的密封形式適用于不同介質和介質的溫度。
主要技術數據
1、閥體
公稱通徑:50~1400mm
公稱壓力:PN1.0~4.0 Mpa
連接形式:法蘭式按JB78-59、JB79-59
材料:WCB、HT200、ZG251、ZG1Cr18Ni9Ti、
ZG1Cr18Ni12MoTi、CF8、CF8M襯四氟乙烯
溫度范圍:常溫-40℃~180℃、中溫-40℃~+450℃
填料:V型聚四氟乙烯填料、含浸聚四氟乙烯填料、
石棉編織填料、柔性石墨
2、閥內組件
閥芯型式:閥板
流量特性:直線性
材料:Icr18Ni9Ti、0Or17Ni12Mo2
閥座材料:四氟乙烯(PTFE)、橡膠圖2
閥桿材料:不銹鋼、襯四氟乙烯
可調比:100:1
3、理想固有流量特性

圖3
4、執行機構
氣缸形式:單缸式或雙缸式
氣缸工作壓力:0.4~0.7Mpa
氣缸開關時間:雙作用式1~5秒
氣缸空耗量:1~131L
電磁閥電源:220V AC、24V AC
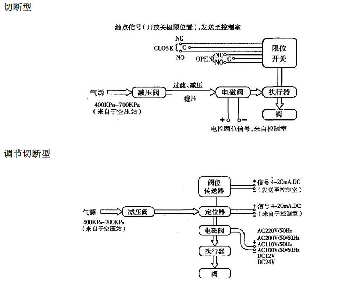
5、整機電、氣管線連接圖
調節型


用戶現場配管配線要求
◇壓縮空氣配管大小:
見蝶閥+活塞執行機構標準配置表,配管數量:一根
◇電氣配線如下:
定位器:輸入信號配二芯線一根
閥位傳送器:配二芯線一根
電磁閥:配二芯線一根
限位開關:配四芯線一根
備注:根據原理圖中附件的不同的配置而選擇相應的配線。

安裝尺寸
1、D671X(F)對夾式氣動蝶閥外形及連接尺寸

圖4
單位:mm
公稱通徑DN | 外形尺寸 | 連接尺寸 |
L | H | H1 | 1.0MPa | 1.6MPa |
D | Z-d | D | Z-d |
50 | 43 | 400 | 112 | 125 | 4-18 | 125 | 4-18 |
65 | 46 | 420 | 115 | 145 | 4-18 | 145 | 4-18 |
80 | 46 | 438 | 120 | 160 | 8-18 | 160 | 8-18 |
100 | 52 | 524 | 138 | 180 | 8-18 | 180 | 8-18 |
125 | 56 | 570 | 164 | 210 | 8-18 | 210 | 8-18 |
150 | 56 | 635 | 175 | 240 | 8-22 | 240 | 8-22 |
200 | 60 | 690 | 205 | 295 | 8-22 | 295 | 12-22 |
250 | 68 | 767 | 240 | 350 | 12-22 | 355 | 12-26 |
300 | 78 | 890 | 290 | 400 | 12-22 | 410 | 12-26 |
350 | 78 | 952 | 320 | 460 | 16-22 | 470 | 16-26 |
400 | 102 | 1070 | 350 | 515 | 16-26 | 525 | 16-30 |
450 | 114 | 1140 | 380 | 565 | 20-26 | 585 | 20-33 |
500 | 127 | 1200 | 410 | 620 | 20-26 | 650 | 20-33 |
2、
D641X(F)法蘭式氣動蝶閥

圖5
單位:mm
公稱通徑DN | 結構長度L(標準值) | 外形尺寸(參考值) | 連接尺寸(標準值) |
PN1.0MPa | PN1.6MPa |
L | H1 | L1 | L2 | D1 | D | z-d | D1 | D | z-d |
50 | 108 | 63 | 140 | 50 | 125 | 165 | 4-18 | 125 | 165 | 4-18 |
65 | 112 | 70 | 164 | 70 | 145 | 185 | 4-18 | 145 | 185 | 4-18 |
80 | 114 | 83 | 190 | 70 | 160 | 200 | 8-18 | 160 | 200 | 8-18 |
100 | 127 | 105 | 210 | 70 | 180 | 220 | 8-18 | 180 | 220 | 8-18 |
125 | 140 | 115 | 210 | 70 | 210 | 250 | 8-18 | 210 | 250 | 8-18 |
150 | 140 | 137 | 276 | 102 | 240 | 285 | 8-22 | 240 | 285 | 8-22 |
200 | 152 | 164 | 378 | 125 | 295 | 340 | 8-22 | 295 | 340 | 12-22 |
250 | 165 | 206 | 432 | 125 | 350 | 395 | 12-22 | 355 | 406 | 12-26 |
300 | 178 | 230 | 524 | 160 | 400 | 445 | 12-22 | 410 | 460 | 12-26 |
350 | 190 | 248 | 524 | 160 | 460 | 505 | 16-22 | 470 | 520 | 16-26 |
400 | 216 | 289 | 648 | 200 | 515 | 565 | 16-26 | 525 | 580 | 16-30 |
450 | 222 | 320 | | | 565 | 615 | 20-26 | 585 | 640 | 20-30 |
500 | 229 | 343 | | | 620 | 670 | 20-26 | 650 | 715 | 20-33 |
注:結構長度本公司優先采用短系列,如需長系列訂貨時請注明。
訂貨須知
1、產品型號與名稱;
2、公稱通徑DN(mm);
3、公稱壓力;
4、流量特性;
5、閥體材質與密封要求;
6、額定流量系數;
7、介質種類和溫度范圍;
8、閥前后壓力(壓差);
9、氣源氣壓和控制信號;
10、其它特殊要求 。